Сепаратор непрерывной продувки СП-5,5-1,4
от 50 до 500
-40 до +300 ℃
ООО "НПО "Спецнефтемаш"
Назначение сепаратора СП-5,5-1,4 — решение задачи аккумулирования конденсата и обработки пароводяной смеси с целью получения двух отдельных фаз — парообразной и жидкой — с последующей их утилизацией. Монтаж узлов данного класса гарантирует снижение теплопотерь, связанных с удалением продуктов конденсации из магистралей технологической установки и оптимизацию расхода пара.
Устройство сепаратора продувки непрерывного цикла для котлов
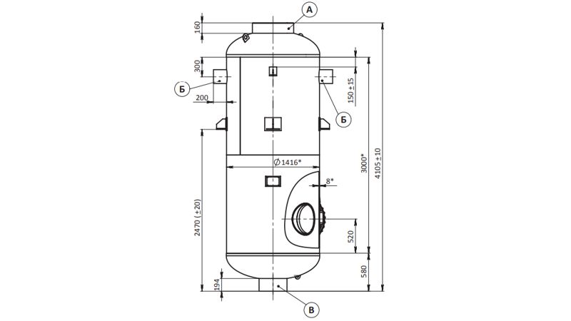
Необходимый для непрерывной продувки сепаратор СП-5,5-1,4 выполнен в виде вертикально ориентированного сварного сосуда цилиндрической конфигурации и комплектуется плоскими или эллиптическими торцевыми элементами, верхняя крышка фиксируется посредством фланцевого соединения.
В расположенном выше прочих сегменте корпуса размещены:
- тангенциальный подводящий канал для подачи продувочной жидкости;
- каплеуловители, обеспечивающие понижение влажности вторично образующегося пара.
В центральной зоне при помощи сварочного аппарата зафиксированы 2–4 опорные конструкции для того, чтобы надежно установить агрегат на несущие металлоконструкции. Эксплуатационный гидростатический напор в системе регулируется согласно физическим свойствам окружающей среды (при сбросе веществ в атмосферу) или на основе суммарного гидростатического сопротивления паропровода и техпараметров принимающих устройств.
Принцип работы сепаратора СП
Порядок выполнения действий обусловлен конструктивным устройством сепаратора продувки непрерывного цикла и включает последовательные стадии:
- Прием пароводяной смеси, поступающей из котлов.
- Направление течения меняется с прямолинейного на криволинейное, что влечет за собой завихрение потока, что вместе с дальнейшим его расширением в приемном модуле активирует процесс сепарации.
- Гравитационное осаждение водяных капель.
- Финальное осушение парообразного теплопередающего агента в сепарационном блоке.
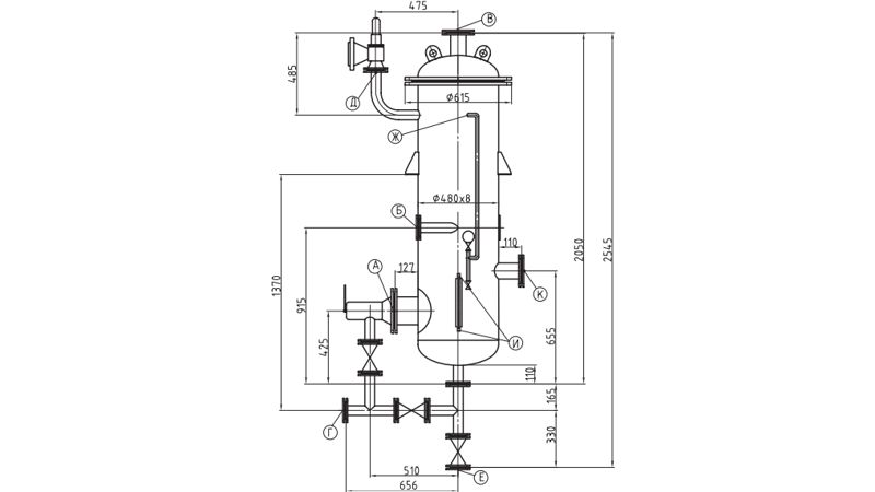
Чертеж сепаратора СП
Экспликация патрубков
| Маркировка комплектующих на чертеже сепаратора СП | Функции | Ду, мм | Количество |
| А | Отвод обезвоженной газообразной фазы | 600 | 1 |
| Б | Впрыск пароводяной смеси | 200 | 1 |
| В | Слив отделенной воды | 400 | 1 |
Технические параметры
| Характеристики сепаратора СП 5,5 м3 | Значение |
| Наибольшее значение избыточного давления, гарантирующего установленный режим работы, МПа | 0,15 (0,8) |
| Максимальная температура, °С | 127 (300) |
| Испытательное давление, МПа | 0,2 |
| Объем, м³ | 5,5 |
| Вес, т | 1,878 |
Комплект поставки сепаратора СП-5,5-1,4
Базовая комплектация:
- запорное трубопроводное муфтовое устройство, Ду15 — 3 ед.;
- запорно-регулирующий вентиль для указателя уровня (12с13бк или эквивалент) — 1 ед.;
- стеклянная трубка водоуказателя — 1 ед.;
- прибор поплавкового типа, позволяющий регулировать степень заполнения резервуара содержимым резервуара (Т-39, разрешено заменить аналогом) — 1 ед.;
- чугунная трубопроводная запорная арматура (задвижка 30ч6бр Ду50, Ру 1,0), устанавливается по согласованию с заказчиком — опционально.
Способ выгодно приобрести необходимые для непрерывной продувки сепараторы СП-5,5-1,4 в ООО "НПО "Спецнефтемаш"
Производственное объединение реализует продукцию без посредников и открывает возможность купить максимально быстро и выгодно сепараторы продувки СП. Чтобы оформить заказ, предлагаются разные пути:
- электронная заявка (онлайн-форма на сайте);
- обратный звонок;
- связь с менеджером офиса продаж по номеру 8 (800)-3021-565 (помощь в выборе оборудования, уточнение цен на модификации, консультации по вопросам, как заказать доставку).
По запросу предоставляются сертификаты соответствия на сырье и комплектующие. Организуем транспортировку изделий в регионы РФ и страны СНГ.

